红外温度传感器可以不接触目标而通过测量目标发射的红外辐射强度计算出物体的表面温度。非接触测温是红外测温仪最大的优点,使用户可以方便地测量难以接近或移动的目标。
KJT_DXEW系列温度传感器为一体化集成式红外温度传感器,传感器、光学系统与电子线路共同集成在不锈钢壳体内; KJT-DXEW系列易于安装,金属壳体上的标准螺纹可与安装部位快速连接:同时KJT-DXEW系 列还有各型选件(例如吹扫器、安装支架、可调安装支架、吹扫保护套等)以满足各种工况场合要求。
| 保护等级 | IP65(NEMA-4) |
| 环境温度 | 0-60℃ |
| 存储温度 | -20-80℃ |
| 相对湿度 | 10-95%(不结露) |
| 材料 | 不锈钢 |
| 电缆长度 | 1.5M(标准)其它特殊规格(定制) |
| 工作电源 | 24VDC |
| 最大电流 | 50mA |
| 输出信号 | 4-20mA |
| 光谱范围 | 8-14μm |
| 温度范围 | 0-100℃ |
| 光学分辨率 | 20 |
| 响应时间 | 150ms(95%) |
| 测温精度 | 测量值的±1%或者±1.5℃ |
| 重复精度 | 测量值的±0.5%或者±1℃ |
| 尺寸 | 113MMxφ18MM(长度*直径) |
| 发射率 | 0.95固定 |
光路图
工作原理及注意事项
a. 红外测温原理
任何物体都向外辐射红外能量,辐射强度随着温度的变化而变化。红外测温仪一般使用波长在0.8μm-18μm范围内的红外辐射能量。
红外温度传感器是一种光电子传感器,它接收红外辐射并将其转化成电信号,经电子线路放大器、线性化、信号处理,显示或输出温度。
b.被测量点的最大距离和尺寸。
被测目标的尺寸和红外测温仪的光学特性决定了被测目标和测量头之间的最大距离。为了避免测量误差,被测目标应尽量充满探测头的视场。因此,应保持被测点始终小于被测物体或至少与被测目标相同尺寸。
c.
环境温度
KJT-DXEW系列红外温度传感器可以在环境温度0-60℃范围内工作。否则,请选用冷却保护套。
d. 镜头清洁
仪器的镜头必须保持清洁,避免因粘有灰尘、烟尘等污染物而导致测量误差甚至损坏镜头,若镜头粘有灰尘,可用擦镜纸蘸无水酒精擦拭。
e. 电磁干扰
为了防止电磁方面的干扰,请保证以下
措施:
请在安装时尽量使红外温度传感器远离电磁场源(比如电动机、马达、大功率电缆等),如有必要可加金属套管。



冷却保护套尺寸:


KJT-DXEW系列金属壳体带M18×1螺纹,可用于直接安装,也可通过使用安装支架进行安装,可调安装支架能够使测量头的调节更加方便。
在调整被测目标与测量头时必须确保光路无遮挡。
| 类型 | 线颜色 | 功能 |
| 输出 4~20mA | 红色 | +24V |
| 兰色 | 信号输出4-20mA+ | |
| 输出 0~5V | 红色 | +24V电源正 |
| 黑色 | 0V电源地 | |
| 黄色 | 信号输出+ | |
| 绿色 | 信号输出- |
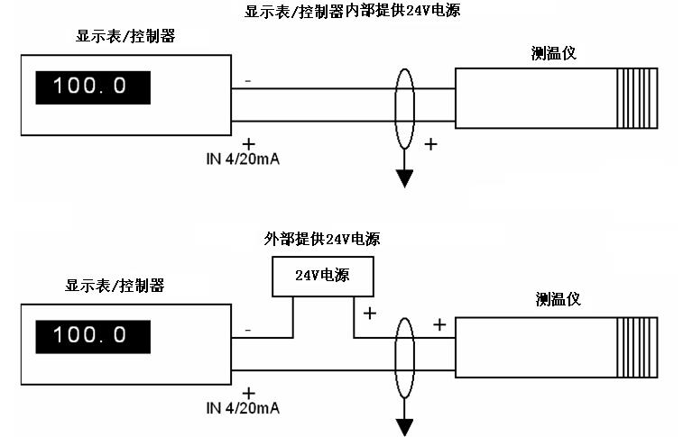
对于4~20mA的模拟信号输出。为两线制环路电流输出方式,其与显示器或控制器的连接,有以下两种典型应用(连接法):

